您的購物車沒有添加商品!
產品分類
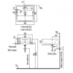
尺寸:高 135 mm X 闊 500 mm X 深 450 mm
保養期:2 年
Inax 單孔檯上面盆,以其簡約現代的設計,為您的浴室提供一個實用的衛浴方案。這款面盆採用檯上安裝,並具備單孔設計。其最大特色是採用了專利AQUA CERAMIC超親水抗污技術,利用其超強的親水性能和防止污垢堆積的特性,讓陶瓷只需簡單清洗即可保持光潔長達100年。這款面盆尺寸為500 x 450 x 135毫米,設計精巧。這是追求潔淨與美觀的您的理想選擇。💧
核心技術與特點:
產品規格: